Автоматизация котла с шурующей планкой с использованием приборов ОВЕН

2014-09-23 12:24:23 1553

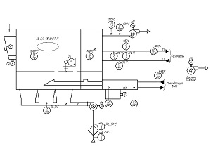
Программируемый логический контроллер ОВЕН ПЛК110, модули ввода-вывода линейки ОВЕН Мх110, панель оператора ОВЕН СП270 и другое оборудование ОВЕН положены в основу системы управления котла с шурующей планкой и вихревой топкой.

Реализацией проекта занимался ИП Кротюк А.А. (г. Бийск). Система управления состоит из щита управления котлом ЩУК, датчиков и исполнительных устройств. Система автоматизации обеспечивает управление водогрейным котлом типа КВ, топкой с питателем и выгружателем шлака, вентилятором и дымососом. Система автоматизации представляет собой локальную систему управления с применением контроллера ОВЕН ПЛК110-60, который вырабатывает сигналы управления и производит контроль сигналов датчиков аварийных параметров котла и состояния тягодутьевых машин. При выходе любого из контролируемых параметров котла за пределы допуска ПЛК фиксирует возникновение аварийной ситуации, переключает автоматику котла в состояние «АВАРИЯ» и запоминает первопричину аварии. Система управления позволяет регулировать разрежение в топке котла, напор воздуха после вентилятора, температуру воды на выходе из котла. На лицевой стороне щита ЩУК, расположенного на фронте котла установлена сенсорная панель ОВЕН СП270, с помощью которой осуществляется отображение состояния оборудования котла, текущих значений технологических параметров, сигнализация об отклонениях параметров и аварийных ситуациях, а также виртуальные кнопки управления исполнительными механизмами и электродвигателями.

Категории: Продукты