Воздухонагревательная установка автоматизирована на базе приборов ОВЕН

2014-09-23 12:22:53 1572

Программируемые логические контроллеры ОВЕН ПЛК110 различных модификаций, модули ввода-вывода линейки ОВЕН Мх110, сенсорная панель оператора ОВЕН СП270, нормирующие преобразователи ОВЕН НПТ1 и другое оборудование ОВЕН положены в основу АСУ воздухонагревательной установки.

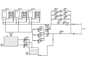
Реализацией проекта по автоматизации воздухонагревательной установки тепловой мощностью 15 МВт занимался ИП Кротюк А.А. (г. Бийск). Основным управляющим элементом АСУ является программируемый логический контроллер ОВЕН ПЛК110, причем в системе используются несколько контроллеров: ОВЕН ПЛК110-32, ОВЕН ПЛК110-30, ОВЕН ПЛК110-60. В систему управления также входит панель оператора ОВЕН СП270, модули ввода аналоговых и дискретных сигналов ОВЕН МВ110-8АС и ОВЕН МВ110-16Д, блоки питания ОВЕН БП14-Д4, ОВЕН БСФ, ОВЕН БП30Б-Д3, нормирующий преобразователь ОВЕН НПТ1.

Система автоматизации включает в себя программно-технический комплекс на базе ОВЕН ПЛК, автоматизированное рабочее место оператора-технолога (АРМ-ОТ) и первичные преобразователи. Котельная работает совместно с калориферной установкой и используется в составе воздухонагревательной установки шахты. Калориферное отделение располагается в непосредственной близости от вентиляторной установки и соединяется с котельной теплотрассой. Оборудование котельной выполнено блоками и состоит из двух индивидуальных котельных агрегатов. Котельная работает в составе общей системы теплоснабжения с калориферным отделением, насосной группой и теплотрассой. Системой автоматизации предусмотрено измерение и сигнализация отклонения технологических параметров с возможностью их просмотра на панели и на АРМ-ОТ.